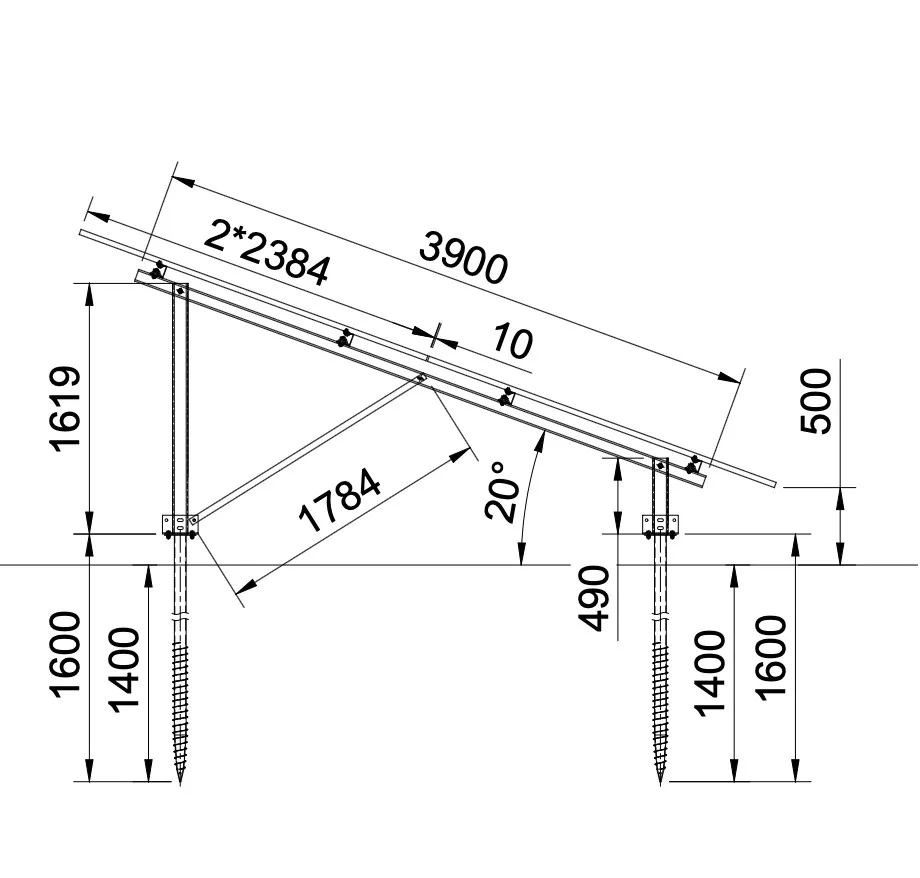
Napelemes tartórendszer földi telepítéshez 2x4 napelemes elrendezésben. A rendszer talajcsavaros, könnyen szerelhető, és az acél szerkezetnek köszönhetően extrém stabil. A rendszer 415-590W teljesítményű napelemekhez alkalmas.
A tartószerkezet korróziállóságát a zink (horgany) alapú magnéziummal és aluminiummal ötvözött bevonat biztosítja.
Az ár napelem modulonként értendő.


